HOME
|
즐겨찾기
|
ADMIN
인사말
오시는길
모터보호 및 예방보전 계전기
무접점 릴레이(보호기능 내장형 SSR)포함
전력 조정기 (TPR = SCR UNIT)
기타 응용계전기
판넬제작
주요실적
모터보호 및 예방보전 계전기
무접점 릴레이(보호기능 내장형 SSR)포함
전력 조정기 (TPR = SCR UNIT)
기타 응용계전기
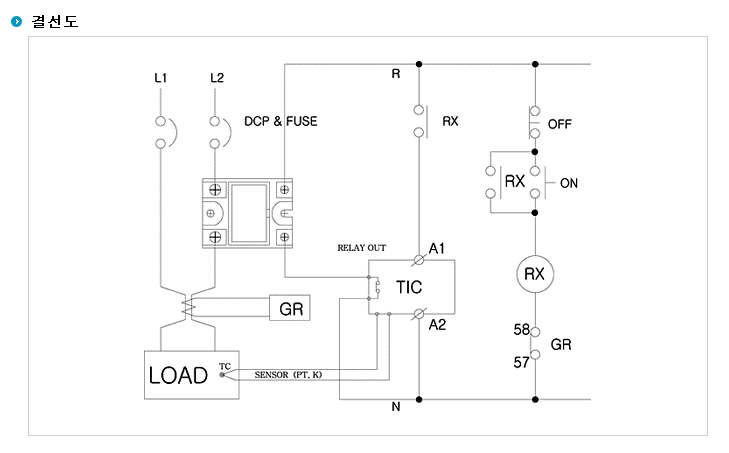
• Home > 제품소개
제목
내용
제목+내용
WKS-1225SQAC
◆ 단상
◆ 맞춤형 방열판 적용
◆ 정격전류 : 25A(Triac)
◆ RC필터에 의한 내부 보호
◆ 필요시 바리스터 추가 삽입 가능 구조
◆ 동작표시 : LED 점등
◆ 부하전압범위 : 20 ~ 280VAC
◆ 조작 전압 : AC 85~240V
◆ 개·폐 가능한 보호 카바
◆ 용도 : 히터 및 부하 제어